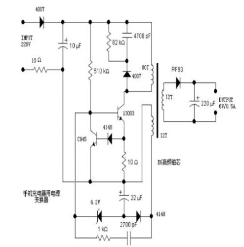
分析一個電源,往往從輸入開始著手。220V交流輸入,一端經過一個4007半波整流,另一端經過一個10歐的電阻后,由10uF電容濾波。這個10歐的電阻用來做保護的,如果后面出現故障等導致過流,那么這個電阻將被燒斷,從而避免引起更大的故障。右邊的4007、4700pF電容、82KΩ電阻,構成一個高壓吸收電路,當開關管13003關斷時,負責吸收線圈上的感應電壓,從而防止高壓加到開關管13003上而導致擊穿。13003為開關管(完整的名應該是MJE13003),耐壓400V,集電極最大電流1.5A,最大集電極功耗為14W,用來控制原邊繞組與電源之間的通、斷。當原邊繞組不停的通斷時,就會在開關變壓器中形成變化的磁場,從而在次級繞組中產生感應電壓。由于圖中沒有標明繞組的同名端,所以不能看出是正激式還是反激式。


不過,從這個電路的結構來看,可以推測出來,這個電源應該是反激式的。左端的510KΩ為啟動電阻,給開關管提供啟動用的基極電流。13003下方的10Ω電阻為電流取樣電阻,電流經取樣后變成電壓(其值為10*I),這電壓經二極管4148后,加至三極管C945的基極上。當取樣電壓大約大于1.4V,即開關管電流大于0.14A時,三極管C945導通,從而將開關管13003的基極電壓拉低(鉗位),從而集電極電流減小,這樣就限制了開關的電流,防止電 流過大而燒毀(其實這是一個恒流結構,將開關管的最大電流限制在140mA左右)。
變壓器左下方的繞組(取樣繞組)的感應電壓經整流二極管4148整流,22uF電容濾波后形成取樣電壓。為了分析方便,我們取三極管C945發射極一端為地。那么這取樣電壓就是負的(-4V左右),并且輸出電壓越高時,采樣電壓越負。取樣電壓經過6.2V穩壓二極管后,加至開關管13003的基極。前面說了,當輸出電壓越高時,那么取樣電壓就越負,當負到一定程度后,6.2V穩壓二極管被擊穿,從而將開關13003的基極電位拉低,這將導致開關管斷開或者推遲開關的導通,從而控制了能量輸入到變壓器中,也就控制了輸出電壓的升高,實現了穩壓輸出的功能。
而下方的1KΩ電阻跟串聯的2700pF電容,則是正反饋支路,從取樣繞組中取出感應電壓,加到開關管的基極上,以維持振蕩。右邊的次級繞組就沒有太多好說的了,經二極管RF93整流,220uF電容濾波后輸出6V的電壓。沒找到二極管RF93的資料,估計是一個快速恢復管,例如肖特基二極管等,因為開關電源的工作頻率較高,所以需要工作頻率的二極管。這里可以用常見的1N5816、1N5817等肖特基二極管代替。
同樣因為頻率高的原因,變壓器也必須使用高頻開關變壓器,鐵心一般為高頻鐵氧體磁芯,具有高的電阻率,以減小渦流。
各部分剖析:
(1)主繞組和次繞組的關系:
220V經4007整理10UF濾波后,300v經變壓器加在13003的C、E極,經510k電阻加B,13003導通,達到一定程度,由于反饋繞組(副繞組作用)使C945導通,迫使13003截止。從而13003處于震蕩狀態。次級得到了電壓輸出。
(2)常見故障分析
A. 4007,82Ω,4700PF組成尖峰吸收回路,保護13003.。510K是啟動電阻。10Ω保險絲的作用。
B. 4148反饋整流。4148嵌位保護C945。6.2穩壓保護13003和C945。1K和 2700PF提供13003的導通電流。10UF,22UF 是濾波電容。
C. 這個變壓器不僅僅是電壓等級的變換,它還起一個很重要的安全隔離作用,使你不至于和市電不至于產生回路觸電。
(3)判斷是否充滿—負載電流
檢測的不是電壓是否充滿,而是檢測負載電流,當電池充滿之后,負載電流幾乎為零的,
LED顯示,就是通過負載電流的變化來控制的
(4)變壓器那部分工作原理:
這是一個普通的高頻自激式降壓電路,圖中的晶體管13003是主振蕩用晶體管,電源電流通過80T這一側給變壓器供電,在12T(接RF93)那個次級感應出電壓較低的電流,經RF93整流和220uF電容濾波后輸出一個低壓直流(圖中的6V)。另一組12T的線圈則提供給13003工作時的驅動電流。另一個小晶體管C945是用于限流,限流取樣于13003發射極那個10Ω的電阻。當電流超過設定值的時候,C945導通,以減少13003基極的電流。使13003集電極電流保持在一個比較恒定的值上。這樣就可以粗略的穩定輸出電壓了。
這是個開關變壓器,一般都是電源用的。圖上的的電路很簡單,變壓器右邊是整流濾波電路不用說了。左邊有兩個繞組,一個80T主繞組,是前級輸入,下面12T的副繞組是反饋繞組,保證前級電路正反饋激勵而震蕩,在電路穩定的情況,這個繞組和后級繞組電壓一致,估計是交流6點幾伏,并在4148二極管的左端形成負的電壓,使6.2V穩壓管左端電壓穩定在0點幾伏,保證功率管13003基極有合適的偏置電壓,超過0.7V太久會導致它導通損毀。三極管C945是保護電路,也是負反饋,當通過13003的電流增大,10歐姆上的電壓超過二極管的的導通電壓,就會使C945導通,13003基極電壓就會下降,防止13003過流。上面的510K電阻是啟動電阻,二極管等式反向泄壓電路,也是保護電路。
12T的副繞組的一端可以看成接地,另一端接一路正反饋和一路負反饋,正好形成自激震蕩,控制開關管通段,形成變化的磁場,在次線圈感應出輸出電壓。
(5)13003為開關管,即MJE13003
NPN型開關三極管,常用于電子鎮流器,充電器電路。電流1.5A,耐壓700V,類似型號13001-13007。
烜芯微專業制造二極管,三極管,MOS管,橋堆等20年,工廠直銷省20%,4000家電路電器生產企業選用,專業的工程師幫您穩定好每一批產品,如果您有遇到什么需要幫助解決的,可以點擊右邊的工程師,或者點擊銷售經理給您精準的報價以及產品介紹
烜芯微專業制造二極管,三極管,MOS管,橋堆等20年,工廠直銷省20%,4000家電路電器生產企業選用,專業的工程師幫您穩定好每一批產品,如果您有遇到什么需要幫助解決的,可以點擊右邊的工程師,或者點擊銷售經理給您精準的報價以及產品介紹

